- 現行品
電磁開閉器FCシリーズ
フリーワードから探す
FCシリーズ
小形・使い易さを追求した経済形電磁開閉器です。

小形・使い易さを追求した経済形電磁開閉器
- ・電気的耐久性が25万回、機械的耐久性が100万回となっていますので、低開閉頻度の民生機器、軽作業用に最適。
- ・エアコン、ショーケース、工業用洗濯機、ヒータ、ポンプ、ファン、圧縮機、乾燥機などに最適。
- ・最低動作電圧は定格コイル電圧の75%と経済的。

用途に応じた各種端子構造
用途に応じた各種端子構造(ねじ端子、タブ端子、プリント板直取付端子)を用意しています。(FC-0、0S形)
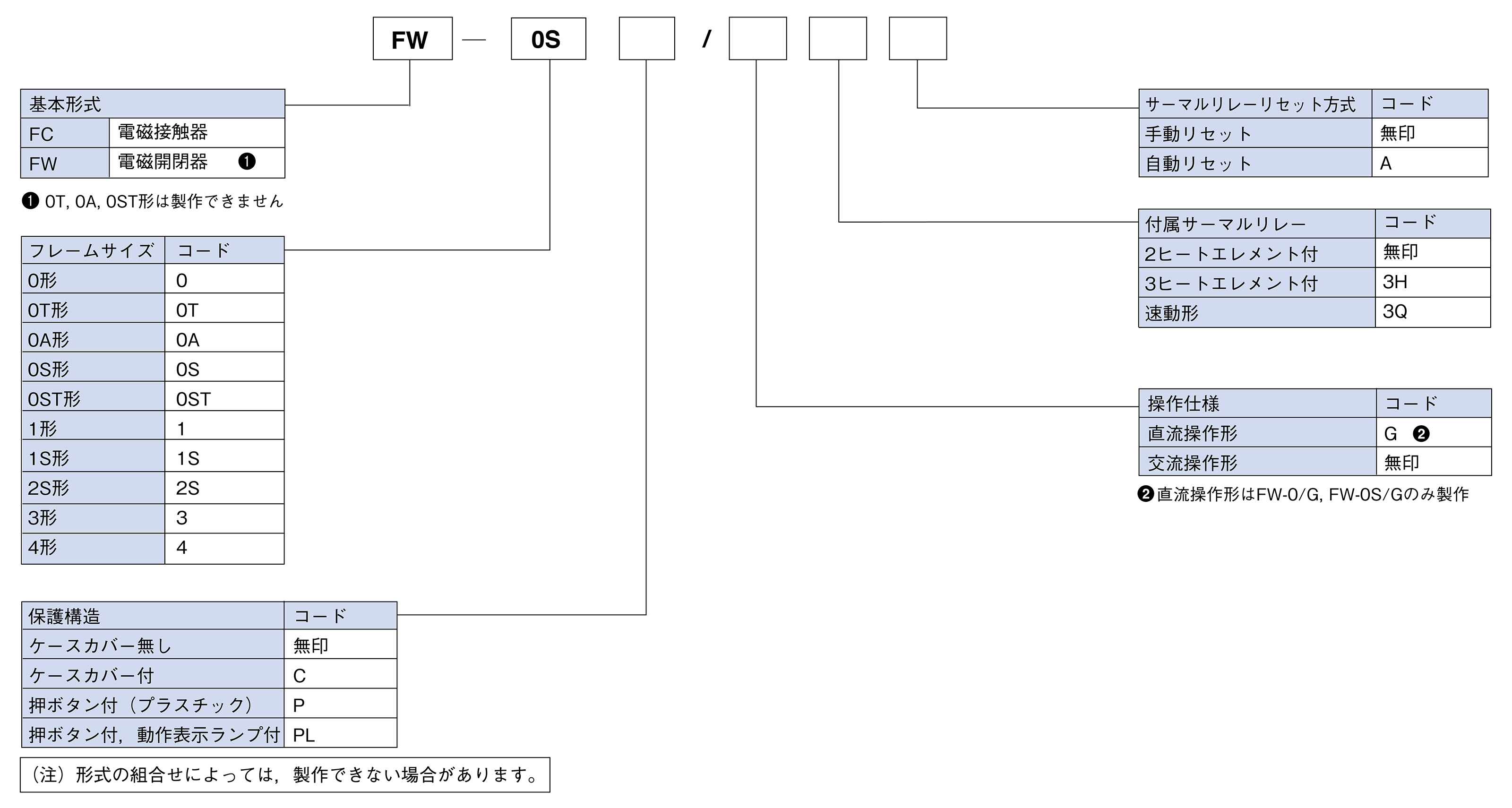
経済形電磁接触器・電磁開閉器FCシリーズ
形式 | 定格容量〔kW〕 | 定格使用電流〔A〕 | 開放熱電流 (定格通電電流)〔A〕 |
||
---|---|---|---|---|---|
三相かご形モータ標準適用(AC-3) | 三相かご形モータ標準適用(AC-3) | ||||
200-240V | 380-440V | 200-240V | 380-440V | ||
FC-0/FW-0 | 2.2 | 2.2 | 12 | 6 | 20 |
FC-0T/FW-0T | 2.2 | 2.2 | 12 | 6 | 20 |
FC-0A/FW-0A | 1.5 | - | 8 | - | 8 |
FC-0S/FW-0S | 2.7(3) | 4.5 | 13 | 10 | 20 |
FC-1/FW-1 | 3.7(4) | 5.5 | 18(20) | 13 | 30 |
FC-1S/FW-1S | 5.5 | 7.5 | 26 | 18 | 30 |
FC-2S/FW-2S | 7.5 | 11 | 35 | 26 | 45 |
FC-3/FW-3 | 11 | 19 | 50 | 40 | 60 |
FC-4/FW-4 | 15 | 30 | 65 | 65 | 80 |
ご希望の形式をお選びください。
形式をクリックすると製品詳細ページをご覧いただけます。
※ ()内の数値は電磁開閉器での容量・電流値を示します。
経済形電磁接触器・電磁開閉器FCシリーズ
FC-0形、FC-0S形、FC-0/G形、FC-0S/G形

FC-1形、FC-1S形

FC-2S形、FC-3形

経済形電磁接触器・電磁開閉器FCシリーズ

サポート・お問い合わせ
資料ダウンロードサイト
会員限定の技術資料およびサンプルプログラム等を無料
にてダウンロードすることが出来ます。
※ Feメンバーシッププレミアム会員のご登録が必要となります。